エピクロロヒドリンはエポキシ樹脂製造の主な原料であり、有機化学工業における重要な原料およびファインケミカル工業の製品でもある。グリセロール法によるエピクロロヒドリンの生産は、主に以下の2つの核心的な工程から構成される。
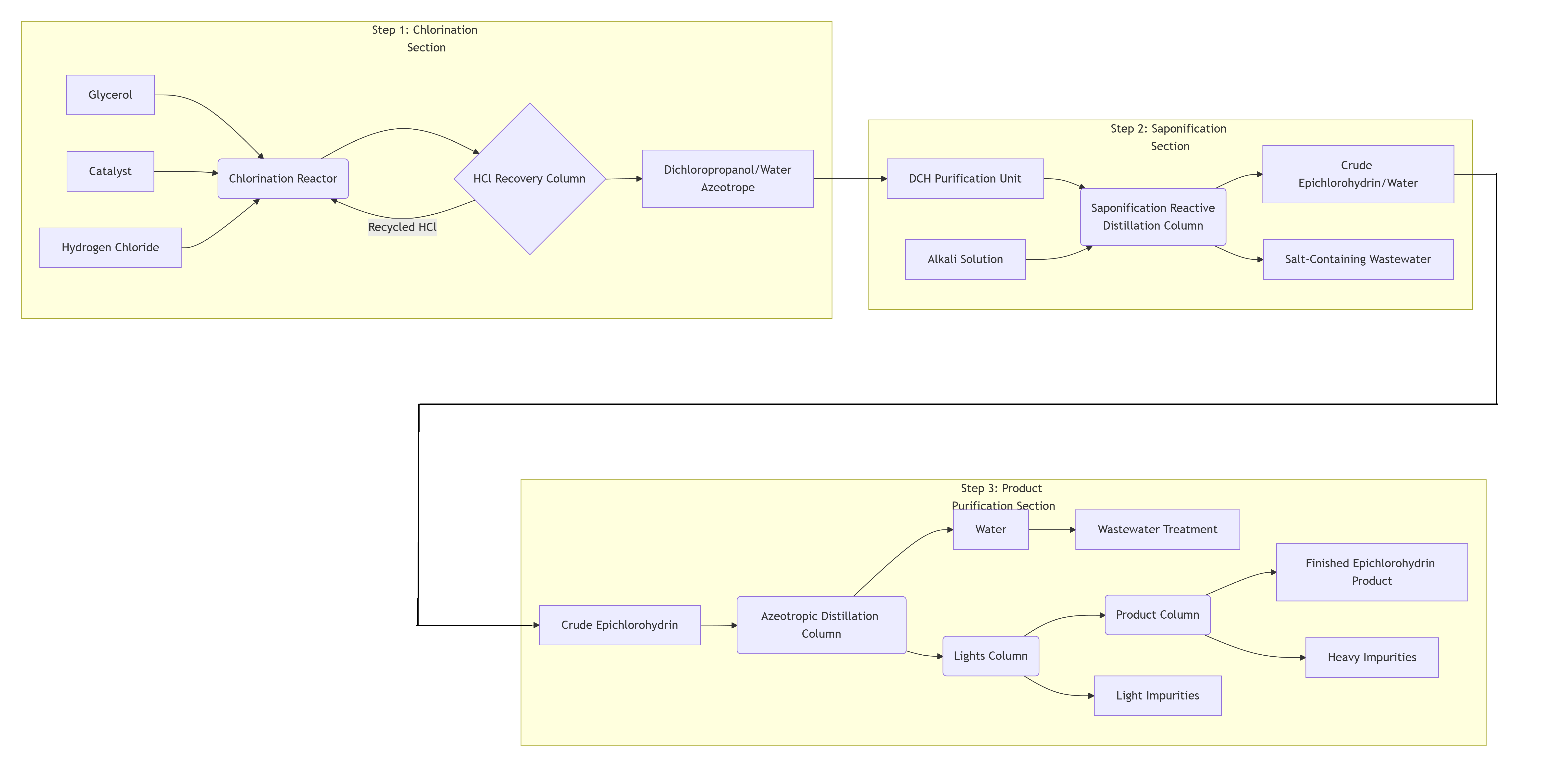
● 塩素化反応工程:原料のグリセロールが触媒の存在下で塩化水素ガスと反応し、中間体であるジクロロプロパノールを生成する。
● サポニフィケーション/環化工程:ジクロロプロパノールがアルカリ溶液とサポニフィケーション反応を起こし、塩化水素を除去することで環化を経てエピクロロヒドリンを生成する。
この一連のプロセスには、材料のリサイクルおよび副産物の処理が含まれており、連続的かつ精緻なプロセスとなっている。
3段階プロセスの内訳
ステップ1:塩素化工工程-中間体の生成
● 入力材料:グリセロール、触媒、塩化水素ガス。
● 主要ユニット:触媒による塩素化反応が行われる塩素化反応器。
● 主な工程:反応からの混合物がHCl回収塔に入り、未反応の塩化水素ガスが分離され、反応器へ再循環されることで、原料の利用率が向上します。
● 出口ストリーム:ジクロロプロパノール/水の共沸混合物が生成され、次の工程へ送られます。
ステップ2:鹸化/環化工程-製品の生成
● 入力材料:第1工程からのジクロロプロパノール、アルカリ溶液。
● 主要ユニット:鹸化反応蒸留塔。これは反応と分離が同時に起こる重要なユニットです。ジクロロプロパノールがアルカリと反応し、低沸点のため生成するエピクロロヒドリンは連続的に気化されます。
● 出口ストリーム:
塔頂出流:粗エピクロロヒドリンと水の混合物が得られます。
塔底出流:塩類を含む廃水が排出され、処理のために送られます。
ステップ3:製品精製工程-精製
これは、粗生成物から水と不純物を除去し、高純度の最終製品を得ることを目的とした一連の蒸留塔のシリーズです。
● アゼオトロープ蒸留塔:粗生成物から水を分離し、水分含有量が非常に低い粗エピクロロヒドリンを生成します。
● ライツ塔:エピクロロヒドリンよりも沸点の低い軽質不純物を除去します。
● 製品塔:高真空下で運転され、重質で高沸点の不純物を除去します。
● 最終製品:高純度の完成品エピクロロヒドリンが、製品塔のサイドストリームまたは上方製品として得られます。

技術的特徴
● 触媒付塩素化反応:このプロセスの核心は、専用の触媒(例:カルボン酸またはエステル)の存在下で、グリセロールと塩化水素との間で起こる気液相反応であり、ジクロロプロパノールを直接生成します。触媒の選択は、高い選択性と変換率を達成する上で極めて重要です。
● 反応蒸留技術:けん化工程では、反応(ジクロロプロパノールの環化)と生成物(エピクロロヒドリン)の分離が同じ装置(反応蒸留塔)内で同時に進行します。この手法により化学平衡の制約を打破し、反応効率を向上させるとともにエネルギー消費を低減できます。
● HClのリサイクル:塩素化反応で発生する過剰な塩化水素ガスは専用の回収システムによって捕集され、反応器へ再利用されます。これにより原子効率が大幅に向上し、原料消費および廃酸の発生を削減できます。
● 共沸蒸留による精製:本プロセスでは、いくつかの共沸混合物(例:ジクロロプロパノール-水、エピクロロヒドリン-水)の分離が含まれます。これらの流体を脱水し高純度の製品を得るためには、共沸蒸留工程を適切に設計した順序で実施する必要があります。
● 原料の柔軟性:このプロセスは、バイオディーゼル生産由来の粗グリセロールを原料として使用可能であり、前処理が必要となる場合が多いものの、高価な精製グリセロールへの依存を低減でき、プロセス経済性を高めます。
重要な利点
● 優れた環境性能:これが最も顕著な利点です。従来のクロロヒドリン法と比較して、塩素ガスを使用せず、廃水排出量を約90%削減でき、持続性のある有機塩素化合物を含まないため処理が容易な廃水が生成されます。また、大量の塩化カルシウムスラッジの発生も回避します。
● 高い原子効率:グリセロール分子中の3つの炭素原子すべてが最終製品に組み込まれ、HClの利用率も非常に高くなっており、グリーンケミストリーの原則に合致しています。
● 比較的短い工程:グリセロールから直接ジクロロプロパノールを製造する方法は、プロピレンを出発原料とするクロロヒドリン法に比べて工程数が少なく、工程全体がコンパクトで設備投資も比較的少なくて済む。
● 再生可能資源の活用:バイオマス由来のグリセロールを原料として使用することで、化石由来原料(プロピレン)への依存度を低減でき、持続可能性の観点からメリットがある。
● 緩和された反応条件:主な反応は中程度の温度および圧力下で進行するため、運転上の安全性が高い。
製品仕様
エピクロロヒドリン (ECH)
エピクロロヒドリン (ECH) 製品仕様
アイテム |
ユニット |
仕様 |
純度 |
重量% |
>99.9 |
水分含有量 |
重量ppm |
<200 |
カラー |
APHA |
<15 |